Premium Only Content
This video is only available to Rumble Premium subscribers. Subscribe to
enjoy exclusive content and ad-free viewing.
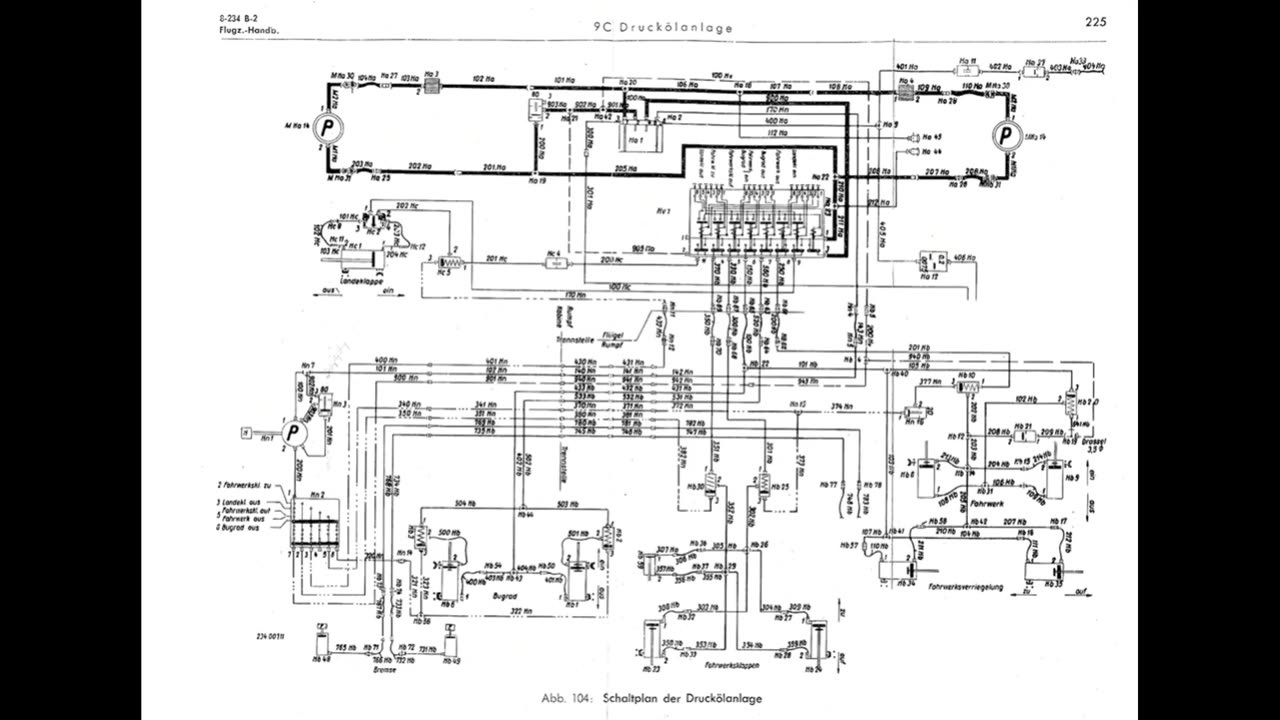
Flight Manual for the Arado Ar 234 B-2, German jet-powered bomber Digital Download, pdf
Loading comments...
-
LIVE
DLDAfterDark
4 hours agoIs The "SnapPocalypse" A Real Concern? Are You Prepared For SHTF? What Are Some Considerations?
156 watching -
19:58
TampaAerialMedia
15 hours ago $0.32 earnedKEY LARGO - Florida Keys Part 1 - Snorkeling, Restaurants,
10.7K7 -
1:23
Memology 101
2 days ago $0.83 earnedFar-left ghoul wants conservatives DEAD, warns Dems to get on board or THEY ARE NEXT
12.2K45 -
3:27:27
SavageJayGatsby
5 hours ago🔥🌶️ Spicy Saturday – BITE Edition! 🌶️🔥
45.4K -
26:09
Exploring With Nug
15 hours ago $0.06 earned13 Cold Cases in New Orleans What We Discovered Beneath the Surface!
45.1K15 -
27:39
MYLUNCHBREAK CHANNEL PAGE
10 hours agoDestroying Time.
128K31 -
3:27:19
Mally_Mouse
5 hours ago🌶️ 🥵Spicy BITE Saturday!! 🥵🌶️- Let's Play: Minecraft Christmas Adventure!!
129K6 -
2:14:31
Side Scrollers Podcast
10 hours agoSide Scrollers INVITE ONLY - Live From Dreamhack
156K14 -
1:18:23
Simply Bitcoin
2 days ago $1.54 earnedThe Bitcoin Crucible w/ Alex Stanczyk and Lawrence Lepard
37.2K6 -
1:25:03
Jeff Ahern
10 hours ago $0.34 earnedThe Saturday Show with Jeff Ahern
100K16